Wir präsentieren die Leistung, die sichere Betriebsmethoden und die technischen Parameter der mittelspannungsschaltanlage XGN2 - 12
Umfang der Anwendung
XGN - 12 Port-Box - Typ fester Metall geschlossen Schaltgeräte (bezeichnet als Ring-Netzwerk - Schrank) ist für AC 50Hz, 10KV-Netzwerk als Brechlast und Kurzschluss und Schließung Kurzschlussstrom geeignet, dieser Ring-Netzwerk - Schrank ist mit manuellen und elektrischen Federmechanismus ausgestattet, um den Lastschalter zu bedienen, und der Erdschalter und Isolationsschalter sind mit manuellem Betriebsmechanismus ausgestattet. Dieses Ring-Netzwerk - Schrank hat eine starke vollständige Leistung, kleine Größe, keine Brand - und Explosionsgefahr und hat eine zuverlässige "Fünf-Prävention" - Funktion.
Nutzen von Umweltbedingungen
Die obere Grenze der Umgebungstemperatur beträgt 40 ° C und die untere Grenze beträgt -25 ° C;
Die Höhe nicht überschreitet 1000 m;
Der tägliche Durchschnitt der Luftrelativen Luftfeuchtigkeit ist nicht größer als 95%, und der monatliche Durchschnitt ist nicht größer als 90%; Der tägliche Durchschnitt des Wasserdampfes ist nicht größer als 2,2 × 10 - 3Mpa, und der monatliche Durchschnitt ist nicht größer als 1,8 × 10 - 3Mpa;
Die umgebende Luft ist nicht durch brennbare Gase und Wasserdämpfe korodiert oder offensichtlich verunreinigt;
Keine regelmäßigen gewaltigen Vibrationen
Modell und Bedeutung
XGN□-□-□-□/□-□
Thermisch stabiler Strom (KA)
- Nennstrom (A)
Betriebsmethode (J-Frühlungsbetrieb D-elektromagnetischer Betrieb)
Eine Plannummer
- Nennspannung (Rated Voltage)
Design-Seriennummer
-
- fixiert
Box-Typ (Box Typ)
Nutzen von Umweltbedingungen
◆ Obergrenze der Umgebungstemperatur 40 ° C Untergrenze -25 ° C (Innenraum):
◆ Zuweisung 1000m;
(When die Wasserhöhe überschreitet 1000 m, es ist in Übereinstimmung mit den einschlägigen Bestimmungen von DUT593 - 1996 "Technische Richtlinien für die gemeinsame Bestellung von Hochspannungsschaltgeräten" umgesetzt zu werden);
◆ Der tägliche Durchschnitt der relativen Luftfeuchtigkeit ist nicht größer als 95%, und der monatliche Durchschnitt ist nicht größer als 90%:
die Intensität von Erdbeben nicht überschreitet 8 Grad;
◆ Kein Feuer, Explosionsgefahr, ernsthafte Verschmutzung, chemische Korrosion und gewalttätige Störung Ort.
Die wichtigsten technischen Parameter des Schaltgeräts
Seriennummer | Projekt | Einheit | Daten |
1 | Bewertete Spannung | kV | 3、6、10 |
2 | Maximale Betriebsspannung | kV | 3.5、8.9、11.5 |
3 | Nennstrom | A | Mai - 00 |
4 | Bewertet Breaking Current | KA | 16.20、31.5、40 |
5 | Kurzschluss (Rated Short Circuit Off Current) | KA | 40、50、80.100 |
6 | Kurzschluss thermischer Stabilisierungsstrom | KA | 16.20、31.5、40 |
7 | Bewertet für thermisch stabilen Strom | KA | 40、50、80、100 |
8 | Nennbare thermische Siedlungszeit | s | 4 |
9 | Schutzniveau | IP | IP2X |
10 | Das Busbar-System | - | Single Busbar, neben der einzelnen Busbar |
11 | Wie es funktioniert | - | Elektromagnetischer Typ, Frühling-Energiespeicher - Typ |
12 | Abmessungen (Width), × Tiefe, × Höhe). | mm | 1100 × 1200 × 2650 (unter 1000A)). |
13 | Gewicht | kg | 1000 |
Struktur und Anti-Error - Vorrichtung
Strukturen
Das Schrank ist eine eingeschlossene gepanzerte Struktur aus Metall, das Schrankskeleton wird durch Winkelstahl geschweißt, und das Schrank ist in einen Schaltschalterraum, einen Busbarraum, einen Kabelraum und einen Relaisraum unterteilt, und der Betrieb der Hauptkomponenten im Schrank kann durch das Beobachtungsfenster und die Beleuchtung an der Fassade beobachtet werden. Um die technische Leistung der Schaltgeräte zu verbessern, müssen die wichtigsten Komponenten (z. B. Schaltschalter, Drehschaltschalter usw.) wurden neu gestaltet.
Entsprechend dem Layout des Schränks ist der Relaisraum mit einem Relais installiert, die Tür kann mit Signalrelais, Anzeigegerät, Signallicht, Transfer-Schalter - Installation und Betriebskammer ausgestattet sein, die Rückseite ist der Busbar-Raum, der untere Teil ist der Kabelraum, der Benutzer kann leicht draht. An der Vorderseite befindet sich der Schaltschalterraum, der die Wartung der Schaltgeräte erleichtert. Der innere Mechanismus des Schränks ist in Abbildung 1, Abbildung 2 und dem Produkthandbuch gezeigt.
Fehlervermeidungsgerät
Die "fünf Prävention" - Funktionen sind: um Fehltrennungen und Fehlverbindungen von Leitungsschaltern zu verhindern; Verhindern, dass der Trennschalter mit Last falsch identifiziert und falsch geschlossen wird; Verhindern, dass der Live-Aus - und Erdschalter eingeschaltet wird; Verhindern, dass die Stromversorgung eingeschaltet wird, wenn die Erde geöffnet und geschlossen wird; Verhindern, dass der Fehltritt in die Live-Intervalle eingeschaltet wird.
Dieses Schaltgerät verwendet die obligatorische mechanische Verriegelungsmethode, und das Anti-Fehler - Gerät besteht aus Hauptkomponenten wie Trägern, Scheiben, Platten, Schließplatten, Griffe und Verbindungsstangen, die die Eigenschaften von zuverlässiger Leistung, vollständiger Funktionen, einfacher Struktur und einfacher Bedienung haben, um die "fünf Vorbeugungen" einfach und effektiv zu erreichen.:
(1)Steuerschalter (KW-Schalter) mit roten und grünen Platten werden in Schaltschutzschaltern verwendet, um Fehltrennungen und Fehlschließungen von Schaltschutzern zu verhindern;
(2)Erst nachdem der Schaltschalter tatsächlich getrennt ist, kann der kleine Griff aus der "Arbeits" - Position gezogen werden und nach rechts in die "Trennverriegelung" - Position gewählt werden; Split - und Schließ-Isolationsschalter; Verhindern Sie die Lastteilung und das Schließen von Isolationsschaltern. Die Zuverlässigkeit des Verriegelens und des Anti-Verriegeln hat doppelte Fehlerverhinderungsfunktionen, das heißt, wenn sich der kleine Griff in der "Trenn - und Verriegelung" - Position befindet, kann er nur die oberen und unteren Isolationsschalter schließen und teilen und kann den Schaltschalter nicht schließen, wodurch das Fehlschließen des Schaltschneiders vermieden wird;
(3)Wenn sich der Schaltschalter und der obere und untere Isolationsschalter im geschlossenen Zustand befinden und der kleine Griff in der "Arbeits" - Position ist, können die vorderen und hinteren Schranktüren nicht geöffnet werden, um versehentlich den Einstieg in das Live-Intervall zu verhindern;
(4)Wenn die oberen und unteren Isolationsschalter geöffnet sind, kann der Erdschalter nicht geschlossen werden, und der kleine Griff kann nicht von der Position "Break-Lock" in die Position "Wartung" gewählt werden, was verhindern kann, dass das Leben den Erddraht hängt;
(5)Wenn der Erdungsschalter nicht geöffnet ist, können die oberen und unteren Isolationsschalter nicht geschlossen werden, was das Schließen der Trennschalter mit dem Erddraht verhindern kann.
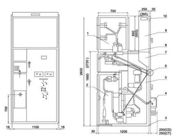
XGN■ - 12 / 07D-Umriss (Abbildung 1)

1. Busbar-Zimmer 2. Kabelzimmer 3 Der Bus 4. Elektromagnetische (Feder) Mechanismus 5. Neuer Circuit-Gerätesaal
6. Manuelle Bedienung und gemeinsamer Vertriebsmechanismus 7. Operationskammer 8 Druckfreisetzung Kanal 9 Instrumentenzimmer 10. Kleinbusterminal
XGN - 12 (Bypass-Kabel - Ausgang) Umriss (Abbildung 2)

Dimension Installationszeichnungen


